第7章 纯气动应用实例
7.1 冲压印字机
如图7.1所示,阀体成品上需要冲印P、A、B及R等字母标志。将阀体放置在一握器内。气缸1.0冲印阀体上的字母。气缸2.0(B)推送阀体自握器落入一筐篮内。


7.2 清洗池
某盘形工件在一清洗池内清洗。一气缸推动盛满盘形工件的筐篮在清洗池内升降上下。 要求条件可采用二种程序完成清洗,第一种程序:操作者用手动完成容器的上、下运动;第二种程序:操作者手动产生起动信号,经过一预先设定的时间后自行切断清洗操作。其具体位移—步骤图如图7.4所示,动作顺序如表7.1所示。在阀1.8切断前容器不停的进行上下摆动。

表7.1 清洗池控制顺序图
步 骤 | 阀的 代号 | 操作 方式 | 阀的 接转 | 压缩空气 进入管路 | 气缸的 控制 | 工作组件行进至 | 附 注 | |
前端点位置 | 后端点位置 | |||||||
第一程序 阀0.2在控制位置b | ||||||||
1 2 | 1.2 1.3 | 手动 手动 | 1.1(Z) 1.1(Y) | 1.0 | 1.0 | 迟延1.02 迟延1.03 | ||
第二程序 阀0.2在控制位置a | ||||||||
1 2 3 4 | 0.2 1.7 1.6 1.7 | 手动 1.0 1.0 1.0 | 1.1 (Z) 1.1(Y) 1.1(Z) 1.1(Y) | 1.0 1.0 | 1.0 1.0 | 迟延1.02 迟延1.03 迟延1.02 迟延1.03 | ||

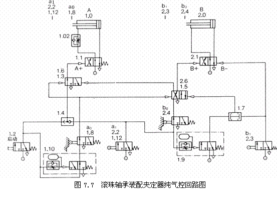
7.3 滚珠轴承的装配夹持器
在一装配在线上装配滚珠轴承。
滚珠轴承经零件装配后,利用一气压气缸1.0固定握住。气缸2.0(B)操作黄油压床使滚珠轴承充满黄油。因为在此装配在线需要装配不同尺寸的滚珠轴承,黄油压床的冲程速度须为可以调整。
控制顺序:
操作阀1.2(起动)使阀1.1在Z接转。气缸1.0(A)外伸,压紧滚珠轴承。在气缸的外端点位置,操作阀1.12/2.2及因此通过梭动阀1.4使控制链1被自动保持。在同时一个讯号送入阀2.1的Z。使气缸2.0(B)外伸至前端点位置。操作阀2.3后开始回行运动。在阀1.9、阀2.3及1.7使回动阀1.5/2.6接转前,气缸2.0(B)继续产生摆动运动。压缩空气进入作动组件2.1的Y。气缸2.0(B)回行至后端点位置。空气进入阀1.5/2.6及阀1.3/l.6的Z,使阀1.1排放。气缸1.0(A)再度回到后端点位置。阀1.8及1.10联合成为一安全措施。当气缸1.0(A)完全缩回时才能开始新的循环。

7.4 冲口器
夹持器在工件的孔端冲三个开口。
该设备的工作原理如图7.8所示。用手将工件放在夹持器内。起动讯号使气缸1.0(A)移送冲模进入长方形工件内。自此以后,气缸2.0(D)、3.0(C)及4.0(D)一个接一个推动冲头在工件孔内冲开口。在气缸4.0(D)的最后冲口操作完成后,所有三个冲糙气缸2.0(B)、3.0(C)及4.0(D)返回至它们的起始位置。气缸1.0(A)从工件抽回冲模,完成最后的运动。用手将已冲口工件从夹持器上拿出。该设备的位移一步骤图如图7.9所示,动作顺序如表7.2所示。

表7.2 利用回动阀控制的顺序表
步 骤 | 阀的 代号 | 操作 方式 | 阀的 接转 | 压缩空气 进入管路 | 气缸的 控制 | 工作组件行进至 | 附 注 | |
前端点位置 | 后端点位置 | |||||||
1 2 3 4 5 6 | 1.2 1.4 2.2 3.2 2.3 3.3 4.3 1.7 | 手动 1.0 1.0 2.0 3.0 4.0 2.0 | 0.1(Y) 0.1(Z) | 1 1 1 1 2 2 | 1.1(Z) 2.1(Z) 3.1(Z) 4.1(Z) 2.1(Y) 3.1(Y) 4.1(Y) 1.1(Y) | 1.0 1.0 3.0 4.0 | 2.0 3.0 4.0 | 迟延1.02 |
冲口器的气动回路图如图7.10、7.11所示。


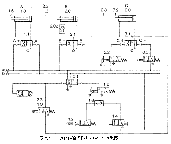
7.5 冰淇淋喷巧格力机
在冰淇淋表面喷涂一层巧格力作装饰。气缸1.0(A)启喷枪阀。在同时启动气缸2.0(B)及3.0(C)。气缸2.0(B)推动冰淇淋块缓缓前进,气缸3.0(C)在舆纵向冲程成直角方向导引喷枪的摆转运动。当气缸2.0(B )到达前端点位置时,气缸1.0(A)关闭喷枪阀以及气缸2.0(B)及3.0(C),返回至它们的起始位置。该气动系统应具有自动及手动操作功能,并且能对冰淇淋块进行记数。


冰淇淋喷涂机控制顺序如下:按下气动阀1.2,使阀0.1在Z被接转。因为压缩空气进入管路1,作动组件1.1、2.1及3.1在Z接转。气缸l.0(A)开启喷枪,气缸2.0(B)推动冰淇淋缓缓向前以及气缸3.0(c)前后摆动喷枪。当气缸2.0(B)到达前端点位置时,操作阀1.3/2.3,使回动阀0.1在Z接转以及压缩空气进入管路2,同时使管路l排放。所有三个气缸皆回行到它们的端点位置。
此系统可以通过阀1.4从手动(MAN)接转至自动(AUT)。一个记数器记录已经喷涂巧格力的冰淇淋块。

7.6 螺丝塞的装配夹持器
将O型密封圈配装在阀的螺丝塞上。螺丝塞系通过一振动器进给到夹持器来。安装在气缸2.0(B)上的一个叉检起一个螺丝塞。当起动讯号加入时,气缸(A)提升O型密封圈向上,同时气缸2.0(B)连叉返回。此时螺丝塞位在O型密封圈上面。气缸3.0(C)压螺丝塞入O型密封圈。然后气缸1.0(A)、2.0(B)及3.0(C)返回至它们的起始位置。气缸4.0(D)从夹持器提升工件。由一吹气喷口5.0(E)吹入箱内。

螺丝塞的装配夹持器位移一步骤图如图8.15所示。其动作顺序如表8.3所示,回路图如图8.16所示。
表7.3 螺丝塞的装配夹持器动作顺序表
步 骤 | 阀的 代号 | 操作 方式 | 阀的 接转 | 压缩空气 进入管路 | 气缸的 控制 | 工作组件行进至 | 附 注 | |
前端点位置 | 后端点位置 | |||||||
1 2 3 4 5 6 7 | 1.2 1.4 2.3 3.2 1.3 2.3 3.3 4.2 4.3/5.2 | 手动 4.0 1.0 2.0 3.0 1.0 2.0 4.0 | 0.1(Y) 0.1(Z) | 2 2 2 1 1 1 2 | 1.1(Z) 2.1(Z) 3.1(Z) 1.1(Z) 2.1(Y) 3.1(Y) 4.1(Z) 4.1(Y) | 1.0 3.0 2.0 4.0 | 2.0 1.0 3.0 4.0 | |

注:吹气喷口5.0(E)随同步骤7同时间吹气
1;所有标注为智造资料网zl.fbzzw.cn的内容均为本站所有,版权均属本站所有,若您需要引用、转载,必须注明来源及原文链接即可,如涉及大面积转载,请来信告知,获取《授权协议》。
2;本网站图片,文字之类版权申明,因为网站可以由注册用户自行上传图片或文字,本网站无法鉴别所上传图片或文字的知识版权,如果侵犯,请及时通知我们,本网站将在第一时间及时删除,相关侵权责任均由相应上传用户自行承担。
[complaint:内容投诉]
智造资料网打造智能制造3D图纸下载,在线视频,软件下载,在线问答综合平台 » 气动技术_7、纯气动应用实例(图文教程)

